湿度仪表校准方法简介知识
2022-06-14 18:16:24
开云kaiyun(中国)自控
湿度仪表校准方法简介知识
在民用、工业、农业、航天、微电子、氢能源等不同行业中,湿度仪都得到了广泛应用,而随着应用领域的发展,湿度仪的测量精度、响应速度、准确度、使用环境、使用寿命等指标要求也越发严格,尤其准确度是每个用户最为关心的焦点,本文将简要介绍湿度仪校准的相关知识。
一、常见湿度传感器分类及原理表格
因为冷镜、光腔衰荡、五氧化二磷等原理制成的仪表价格昂贵、不适合小型化及大批量现场应用,所以常见的湿度传感器以小型化、轻重量的各种电容式为主,其他为辅,分类及原理如下


高分子薄膜电容式传感器
二、湿度仪校准的标准方法

露点检定系统
从上世界美国爱迪泰克公司发明冷镜式露点仪以来,世界范围内除了传统的重量法测定水分外,还有了以中国计量院标准物质研究中心、英国皇家物理所等以高精度的露点仪及标准水发生器,在恒温、 恒湿的实验室获取湿度溯源的方法。

冷镜分析仪原理图

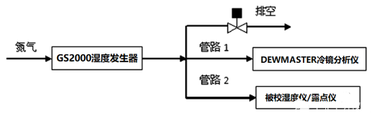
我国湿度仪校准的统一基准是采用冷镜露点仪并辅助水发生器,是国家湿度量值传递和国际 比对的通用传递标准 。辅助水发生器主要有双 压法、双温法、膜渗透法、饱和盐水法分流或混流混 合法等。 其中分流或混流混合法是比较好的实验室标准水提供装置,它的基本原理是将干燥气体与饱 和的水蒸气、湿载气混合,按所需求目标的湿度调节其比率 ,该发生装置的精度取决于温度、压力、流 量的精确控制,其优点是装置体积小,平衡迅速,,上图给出校准连接气路图。
TAG:
湿度仪表